在开发过程中,map是必不可少的数据结构,在Golang中,使用map或多或少会遇到与其他语言不一样的体验,比如访问不存在的元素会返回其类型的空值、map的大小究竟是多少,为什么会报"cannot take the address of"错误,遍历map的随机性等等。
本文希望通过研究map的底层实现,以解答这些疑惑。
基于Golang 1.8.3
1. 数据结构及内存管理
hashmap的定义位于 src/runtime/hashmap.go 中,首先我们看下hashmap和bucket的定义:
type hmap struct {
count int // 元素的个数
flags uint8 // 状态标志
B uint8 // 可以最多容纳 6.5 * 2 ^ B 个元素,6.5为装载因子
noverflow uint16 // 溢出的个数
hash0 uint32 // 哈希种子
buckets unsafe.Pointer // 桶的地址
oldbuckets unsafe.Pointer // 旧桶的地址,用于扩容
nevacuate uintptr // 搬迁进度,小于nevacuate的已经搬迁
overflow *[2]*[]*bmap
}
其中,overflow是一个指针,指向一个元素个数为2的数组,数组的类型是一个指针,指向一个slice,slice的元素是桶(bmap)的地址,这些桶都是溢出桶;为什么有两个?因为Go map在hash冲突过多时,会发生扩容操作,为了不全量搬迁数据,使用了增量搬迁,[0]表示当前使用的溢出桶集合,[1]是在发生扩容时,保存了旧的溢出桶集合;overflow存在的意义在于防止溢出桶被gc。
// A bucket for a Go map.
type bmap struct {
// 每个元素hash值的高8位,如果tophash[0] < minTopHash,表示这个桶的搬迁状态
tophash [bucketCnt]uint8
// 接下来是8个key、8个value,但是我们不能直接看到;为了优化对齐,go采用了key放在一起,value放在一起的存储方式,
// 再接下来是hash冲突发生时,下一个溢出桶的地址
}
tophash的存在是为了快速试错,毕竟只有8位,比较起来会快一点。
从定义可以看出,不同于STL中map以红黑树实现的方式,Golang采用了HashTable的实现,解决冲突采用的是链地址法。也就是说,使用数组+链表来实现map。特别的,对于一个key,几个比较重要的计算公式为:
| key | hash | hashtop | bucket index |
|---|---|---|---|
| key | hash := alg.hash(key, uintptr(h.hash0)) | top := uint8(hash >> (sys.PtrSize*8 - 8)) | bucket := hash & (uintptr(1)<<h.B - 1),即 hash % 2^B |
例如,对于B = 3,当hash(key) = 4时, hashtop = 0, bucket = 4,当hash(key) = 20时,hashtop = 0, bucket = 4;这个例子我们在搬迁过程还会用到。
内存布局类似于这样:

hashmap-buckets
2. 创建 - makemap
map的创建比较简单,在参数校验之后,需要找到合适的B来申请桶的内存空间,接着便是穿件hmap这个结构,以及对它的初始化。

makemap
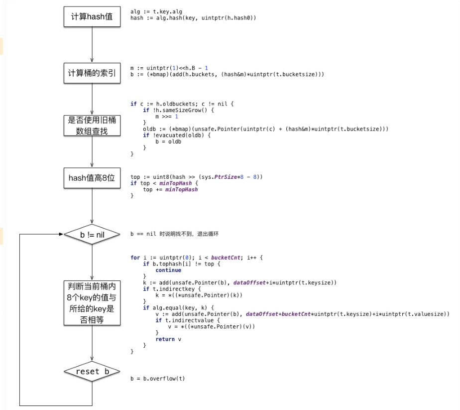
3. 访问 - mapaccess
对于给定的一个key,可以通过下面的操作找到它是否存在

image.png
方法定义为
// returns key, if not find, returns nil func mapaccess1(t *maptype, h *hmap, key unsafe.Pointer) unsafe.Pointer // returns key and exist. if not find, returns nil, false func mapaccess2(t *maptype, h *hmap, key unsafe.Pointer) (unsafe.Pointer, bool) // returns both key and value. if not find, returns nil, nil func mapaccessK(t *maptype, h *hmap, key unsafe.Pointer) (unsafe.Pointer, unsafe.Pointer)
可见在找不到对应key的情况下,会返回nil
4. 分配 - mapassign
为一个key分配空间的逻辑,大致与查找类似;但增加了写保护和扩容的操作;注意,分配过程和删除过程都没有在oldbuckets中查找,这是因为首先要进行扩容判断和操作;如下:


assign
扩容是整个hashmap的核心算法,我们放在第6部分重点研究。
新建一个溢出桶,并将其拼接在当前桶的尾部,实现了类似链表的操作:
// 获取当前桶的溢出桶
func (b *bmap) overflow(t *maptype) *bmap {
return *(**bmap)(add(unsafe.Pointer(b), uintptr(t.bucketsize)-sys.PtrSize))
}
// 设置当前桶的溢出桶
func (h *hmap) setoverflow(t *maptype, b, ovf *bmap) {
h.incrnoverflow()
if t.bucket.kind&kindNoPointers != 0 {
h.createOverflow()
//重点,这里讲溢出桶append到overflow[0]的后面
*h.overflow[0] = append(*h.overflow[0], ovf)
}
*(**bmap)(add(unsafe.Pointer(b), uintptr(t.bucketsize)-sys.PtrSize)) = ovf
}
5. 删除 - mapdelete
删除某个key的操作与分配类似,由于hashmap的存储结构是数组+链表,所以真正删除key仅仅是将对应的slot设置为empty,并没有减少内存;如下:


mapdelete
6. 扩容 - growWork
首先,判断是否需要扩容的逻辑是
func (h *hmap) growing() bool {
return h.oldbuckets != nil
}
何时h.oldbuckets不为nil呢?在分配assign逻辑中,当没有位置给key使用,而且满足测试条件(装载因子>6.5或有太多溢出通)时,会触发hashGrow逻辑:
func hashGrow(t *maptype, h *hmap) {
//判断是否需要sameSizeGrow,否则"真"扩
bigger := uint8(1)
if !overLoadFactor(int64(h.count), h.B) {
bigger = 0
h.flags |= sameSizeGrow
}
// 下面将buckets复制给oldbuckets
oldbuckets := h.buckets
newbuckets := newarray(t.bucket, 1<<(h.B+bigger))
flags := h.flags &^ (iterator | oldIterator)
if h.flags&iterator != 0 {
flags |= oldIterator
}
// 更新hmap的变量
h.B += bigger
h.flags = flags
h.oldbuckets = oldbuckets
h.buckets = newbuckets
h.nevacuate = 0
h.noverflow = 0
// 设置溢出桶
if h.overflow != nil {
if h.overflow[1] != nil {
throw("overflow is not nil")
}
// 交换溢出桶
h.overflow[1] = h.overflow[0]
h.overflow[0] = nil
}
}
OK,下面正式进入重点,扩容阶段;在assign和delete操作中,都会触发扩容growWork:
func growWork(t *maptype, h *hmap, bucket uintptr) {
// 搬迁旧桶,这样assign和delete都直接在新桶集合中进行
evacuate(t, h, bucket&h.oldbucketmask())
//再搬迁一次搬迁过程中的桶
if h.growing() {
evacuate(t, h, h.nevacuate)
}
}
6.1 搬迁过程
一般来说,新桶数组大小是原来的2倍(在!sameSizeGrow()条件下),新桶数组前半段可以"类比"为旧桶,对于一个key,搬迁后落入哪一个索引中呢?
假设旧桶数组大小为2^B, 新桶数组大小为2*2^B,对于某个hash值X
若 X & (2^B) == 0,说明 X < 2^B,那么它将落入与旧桶集合相同的索引xi中;
否则,它将落入xi + 2^B中。
例如,对于旧B = 3时,hash1 = 4,hash2 = 20,其搬迁结果类似这样。

example.png
源码中有些变量的命名比较简单,容易扰乱思路,我们注明一下便于理解。
| 变量 | 释义 |
|---|---|
| x *bmap | 桶x表示与在旧桶时相同的位置,即位于新桶前半段 |
| y *bmap | 桶y表示与在旧桶时相同的位置+旧桶数组大小,即位于新桶后半段 |
| xi int | 桶x的slot索引 |
| yi int | 桶y的slot索引 |
| xk unsafe.Pointer | 索引xi对应的key地址 |
| yk unsafe.Pointer | 索引yi对应的key地址 |
| xv unsafe.Pointer | 索引xi对应的value地址 |
| yv unsafe.Pointer | 索引yi对应的value地址 |
搬迁过程如下:



evacuate
总结
到目前为止,Golang的map实现细节已经分析完毕,但不包含迭代器相关操作。通过分析,我们了解了map是由数组+链表实现的HashTable,其大小和B息息相关,同时也了解了map的创建、查询、分配、删除以及扩容搬迁原理。总的来说,Golang通过hashtop快速试错加快了查找过程,利用空间换时间的思想解决了扩容的问题,利用将8个key(8个value)依次放置减少了padding空间等等。

